HPZ系列物联网数显电力仪����� �������Ƴ������������ �������Ƴ������������ �������Ƴ����������� �������Ƴ�������表(以下简称HPZ)是集����� �������Ƴ������������ �������Ƴ������������ �������Ƴ������������ �������Ƴ������测量、通讯、显示于一体的智能配电仪表。����� �������Ƴ������������ �������Ƴ����������� �������Ƴ������������ �������Ƴ������是针对低压配电网中低压开关柜的电力监����� �������Ƴ������������ �������Ƴ������������ �������Ƴ������������ �������Ƴ�������控需求而设计的。
更新日期:2020-12-14
访问次数:1601

| 品牌 | 其他品牌 | 电动机功率 | 0kW |
|---|---|---|---|
| 外形尺寸 | 96*89mm | 重量 | 0.5kg |
| 应用领域 | 综合 |
HPZ系列物联网数显电力仪表(以下简称HPZ)是集测量、通讯、显示于����� �������Ƴ������������ �������Ƴ������������ �������Ƴ������������ �������Ƴ�������一体的智能配电仪表。是针对低����� �������Ƴ����������� �������Ƴ������������ �������Ƴ������������ �������Ƴ�������压配电网中低压开关柜的电力监控需求而设计的����� �������Ƴ������������ �������Ƴ������������ �������Ƴ������������ �������Ƴ�������。HPZ采用多功能高精度电能计量芯片,����� �������Ƴ����������� �������Ƴ������������ �������Ƴ������������ �������Ƴ�������能分别测量电网中的电流有效值、电����� �������Ƴ������������ �������Ƴ������������ �������Ƴ������������ �������Ƴ�������压有效值、频率、功率、功率因数、电能����� �������Ƴ������������ �������Ƴ������������ �������Ƴ������������ �������Ƴ�������量及谐波等数据,可通过面板薄膜开关进行����� �������Ƴ������������ �������Ƴ������������ �������Ƴ������������ �������Ƴ�������基本参数设置。同时还具备中文显示、RS����� �������Ƴ������������ �������Ƴ������������ �������Ƴ������������ �������Ƴ�������-485通讯接口(支持M����� �������Ƴ����������� �������Ƴ������������ �������Ƴ������������ �������Ƴ�������odbus-RTU、DL/T 6��������� �������Ƴ������������ �������Ƴ������������ �������Ƴ������������ �������Ƴ�������� �������Ƴ�������45通信协议)����� �������Ƴ������������ �������Ƴ������������ �������Ƴ������������ �������Ƴ�������,开关量输入/输出,模拟量输出、LoR����� �������Ƴ������������ �������Ƴ����������� �������Ƴ������������ �������Ƴ������a无线通信等功能。
测量功能:大的数据采集、处理能力,可测量多����� �������Ƴ����������� �������Ƴ������������ �������Ƴ������������ �������Ƴ������种常用电力参数
通讯功能:RS-485通讯接口(支持Mo����� �������Ƴ������������ �������Ƴ������������ �������Ƴ����������� �������Ƴ�������dbus-RTU、DL/T 64����� �������Ƴ������������ �������Ƴ������������ �������Ƴ������������ �������Ƴ�������5通信协议)、LoRa无线通信����� �������Ƴ������������ �������Ƴ������������ �������Ƴ������������ �������Ƴ������
显示功能:支持实时中文显示����� �������Ƴ������������ �������Ƴ������������ �������Ƴ������������ �������Ƴ�������用户需要的各种测量值,开关状����� �������Ƴ������������ �������Ƴ������������ �������Ƴ������������ �������Ƴ�������态及控制出口状态
设置功能:可以通过面板薄膜开关进行基本参数����� �������Ƴ������������ �������Ƴ������������ �������Ƴ����������� �������Ƴ�������设置。
功能全:具备测量、通讯,显示等功能
精度高:电压、电流、有功功率以及有功电能测����� �������Ƴ������������ �������Ƴ������������ �������Ƴ������������ �������Ƴ�������量精度为0.5级,无功功率、无功电能����� �������Ƴ������������ �������Ƴ������������ �������Ƴ������������ �������Ƴ�������测量精度:1.0级
体积小:超小外形,可装在小间隔����� �������Ƴ������������ �������Ƴ������������ �������Ƴ������������ �������Ƴ�������的低压开关柜中
高可靠性:专业设计,符合国标和IEC标准的抗干����� �������Ƴ������������ �������Ƴ������������ �������Ƴ����������� �������Ƴ�������扰性能,ISO9000质量保证
安装方便:采用嵌入式挤压安装机构,安装方便����� �������Ƴ������������ �������Ƴ������������ �������Ƴ������������ �������Ƴ�������快捷
接线灵活:适用于各种接线方式(三����� �������Ƴ������������ �������Ƴ������������ �������Ƴ����������� �������Ƴ������相三线,三相四线、单相等)
组态方便:采用RS485通讯接口,支持����� �������Ƴ������������ �������Ƴ������������ �������Ƴ������������ �������Ƴ�������Modbus-RTU、DL/T 645协议。
表4.1 &n����� �������Ƴ������������ �������Ƴ������������ �������Ƴ������������ �������Ƴ�������bsp;HPZ型号及其功能差别
&nb����� �������Ƴ������������ �������Ƴ������������ �������Ƴ������������ �������Ƴ�������sp; &����� �������Ƴ����������� �������Ƴ������������ �������Ƴ������������ �������Ƴ������nbsp; &nbs����� �������Ƴ������������ �������Ƴ������������ �������Ƴ������������ �������Ƴ������p; 型号 功能特性 | HPZ96-AI HPZ96L-AI | HPZ96-AI3 HPZ96L-AI3 | HPZ96-AV HPZ96L-AV | HPZ96-AV3 HPZ96L-AV3 | HPZ96-P3(4) HPZ96L-P3(4) | HPZ96-E3(4) HPZ96L-E3(4) | |
测 量 参 &nb����� �������Ƴ����������� �������Ƴ������������ �������Ƴ������������ �������Ƴ�������sp;数 | 单相电流 | √ |
|
|
|
|
|
三相电流 |
| √ |
|
| √ | √ | |
单相电压 |
|
| √ |
|
|
| |
三相电压 |
|
|
| √ | √ | √ | |
三相(有功功率、无功功率����� �������Ƴ����������� �������Ƴ������������ �������Ƴ������������ �������Ƴ�������、功率因素) |
|
|
|
| √ | √ | |
三相(有功电能����� �������Ƴ������� �������Ƴ������������ �������Ƴ����������� �������Ƴ������������ �������Ƴ������������、无功电能) |
|
|
|
|
| √ | |

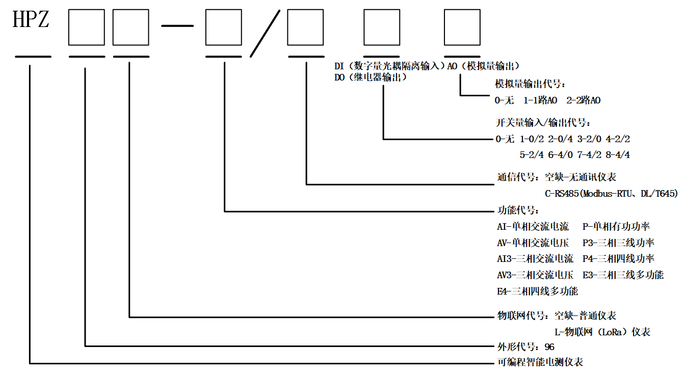
HPZ型号说明
技术参数 | 指标 | |
交流输入 | 网络 | 三相三线、三相四线 |
标称值 | 电压:100V、220V、380V,电����� �������Ƴ������������ �������Ƴ������������ �������Ƴ������������ �������Ƴ�������流:1A、5A | |
过载 | 电流:持续1.2倍,瞬时10倍/秒,电压持����� �������Ƴ������������ �������Ƴ������������ �������Ƴ������������ �������Ƴ�������续1.2倍,瞬时2倍/秒 | |
频率 | 45Hz~65Hz | |
功耗 | ≤0.5VA | |
精度等级 | 电流、电压:0.5级 &����� �������Ƴ����������� �������Ƴ������������ �������Ƴ������������ �������Ƴ������nbsp; &����� �������Ƴ����������� �������Ƴ������������ �������Ƴ������������ �������Ƴ�������nbsp;频率:0.05Hz 无功功率,无功电能:1.0级 | |
输出 | 模拟量输出 | 4~20mA、0~20mA、0~5V等 |
通讯 | LoRa无线通信;RS485(支持Mod����� �������Ƴ������������ �������Ƴ������������ �������Ƴ������������ �������Ƴ�������bus-RTU、DL/T 64����� �������Ƴ������������ �������Ƴ������������ �������Ƴ������������ �������Ƴ�������5通信协议) | |
电能 | 2路集电极开路的光耦脉冲 | |
开关量输出 | 4路报警输出:1A/30VDC����� �������Ƴ������������ �������Ƴ����������� �������Ƴ������������ �������Ƴ�������、2A/250VAC,高、低、����� �������Ƴ������������ �������Ƴ����������� �������Ƴ������������ �������Ƴ�������不平衡报警可自由设置 | |
开关量输入 | 光耦隔离输入 | |
显示 | LCD显示,带中文辅助信息 | |
����� �������Ƴ�������� �������Ƴ������������ �������Ƴ������������ �������Ƴ������������ �������Ƴ�����������电源 | 电压范围 | AC80~270V |
功耗 | ≤1.2W | |
绝缘电阻 | ≥100MΩ | |
工频耐压 | 电源/输入/输出之间 2kV/1m����� �������Ƴ������������ �������Ƴ������������ �������Ƴ����������� �������Ƴ�������in | |
平均*工作时间 | ≥50000h | |
环境 | 规定工作温度 | -10~+55℃ |
极限工作温度 | -40~+70℃ | |
相对湿度 | 年平均<75%RH,不结露,无����� �������Ƴ������������ �������Ƴ������������ �������Ƴ����������� �������Ƴ�������腐蚀性气体场所 | |
海拔 | ≤2500m | |
HPZ系列物联网数显电力����� �������Ƴ������������ �������Ƴ������������ �������Ƴ������������ �������Ƴ�������仪表

相关产品